Alter AvK Generator

Datenblätter und Übersichten zu Geräten

Datenblätter und Übersichten zu Geräten

Moderator: Moderatorengruppe

Re: Alter AvK Generator

Neuer Beitragvon winnman am Dienstag 17. Dezember 2013, 16:45

OK, wird trotzdem der Leistungsteil des alten Reglers gewesen sein.

Was ist nun mit den Tests?
winnman
52988
Gold Mitglied
 
Beiträge: 329
Registriert: Montag 9. August 2010, 18:17
Postleitzahl: 5020
Land: Austria / Österreich

Re: Alter AvK Generator

Neuer Beitragvon maggei am Sonntag 24. März 2019, 21:54

Erstmal ein freundliches Hallo

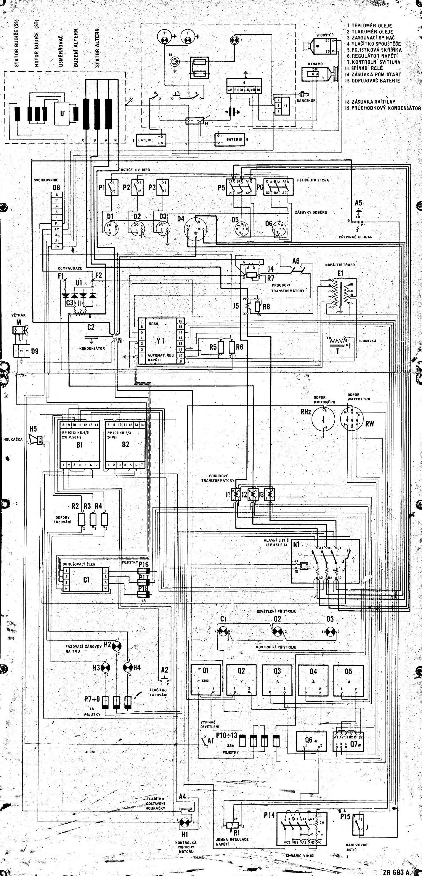
Habe mir ein altes Militärisches Stromaggregat Baujahr 1975 angeschafft und bräuchte ein wenig Hilfe mit dem Schaltplan der Maschine. Der Motor läuft sehr sauber, der Generator liefert aber noch keinen Strom und ich würde den gerne zum laufen bringen. Er kommt ursprünglich aus Tschechien und es sind daher alle Bezeichnungen in Tschechischer Sprache. Liefern soll er bei voller Belastung 30 KW und 37 KVA. Der Generator ist so einer, wo keine Schleifkontakte vorhanden sind und über eine Erregerspule irgendwie der Strom für den Stator induziert wird.
Man kann ihn im Internet unter dem Namen: "elektrocentrála ec 30 kw" finden.
Das wäre er: http://www.panzerverkauf.de/angebot/mil ... ox-grouped[g]/12/
Wäre wirklich dankbar wenn mir da einer weiterhelfen könnte mit dem Schaltplan und wo da der Fehler liegen könnte.
Dateianhänge
Schaltplan.jpg
Das hier wäre der Schaltplan des Generators
maggei
64569
 
Beiträge: 3
Registriert: Sonntag 24. März 2019, 21:18
Wohnort: Kitzbühel
Postleitzahl: 6370
Land: Austria / Österreich

Re: Alter AvK Generator

Neuer Beitragvon SAD am Montag 25. März 2019, 01:04

Warum gräbst Du so'n uralten Thread aus und machst nicht einen neuen auf?
Tschechisch kann ich nicht, eine Übersetzung wäre ganz hilfreich.
Außerdem, wie sind die Batterien, sind die noch ok?
Die Kiste ist Fremderregt, überprüfe ob B1, B2 und Y1 überhaupt schalten.
Zuletzt geändert von SAD am Montag 25. März 2019, 01:25, insgesamt 1-mal geändert.
Gruß SAD
SAD
64570
Platinum Mitglied
 
Beiträge: 2406
Registriert: Freitag 8. Juni 2007, 14:25
Wohnort: 00000
Postleitzahl: 38259
Land: Germany / Deutschland

Re: Alter AvK Generator

Neuer Beitragvon winnman am Montag 25. März 2019, 16:30

Bürstenloser Synchrongenerator.

F1 und F2 sind die Enden der Erregerwicklung.

Wenn der mit Nenndrehzahl läuft, was hast du als Ausgangsspannung? >30V oder <30V?

Nimm mal eine 4,5 oder 9V Batterie, wenn der Läuft da auf F2+ und F1- kurz antippen, was macht die Spannung?

Y1 ist der Spannungsregler, wird durch die Schaltung bei U1 unterstützt.

Wie steht A6, ist der offen oder geschlossen?

Sind alle Sicherungen (die mit P bezeichneten) alle OK, herausnehmen und durchmessen)
winnman
64571
Gold Mitglied
 
Beiträge: 329
Registriert: Montag 9. August 2010, 18:17
Postleitzahl: 5020
Land: Austria / Österreich

Re: Alter AvK Generator

Neuer Beitragvon maggei am Montag 25. März 2019, 17:51

Danke schon mal für die Hilfe :)
Habe den Thread im Internet gefunden und bin noch nicht so erfahren wie das mit neuen Threads erstellen geht, da ich davor nur in Foren gelesen habe und nie selber einen verfasst habe.
Das mit den Sicherungen durchchecken werde ich dann am Wochenende wenns Wetter passt mal machen und auch die Erregerspannung und Ausgangsspannung gleich mal messen, dann melde ich mich wieder ;)
Gibt es eigentlich so AVR Steureungen fertig zu kaufen, oder ist es auch möglich so eine Steuerung selber zu bauen, falls ich diese nicht zum Laufen bringe? Wie aufwändig wäre es, so eine Steuerung zu bauen?
winnman hat geschrieben:Wie steht A6, ist der offen oder geschlossen?

Muss ich nachschauen aber in welcher Position sollte er denn stehen?
lg Markus
maggei
64572
 
Beiträge: 3
Registriert: Sonntag 24. März 2019, 21:18
Wohnort: Kitzbühel
Postleitzahl: 6370
Land: Austria / Österreich

Re: Alter AvK Generator

Neuer Beitragvon BernhardS am Dienstag 26. März 2019, 11:48

Mal ganz allgemein, ist es normalerweise weniger Aufwand sowas komplett neu zu bauen.

Genau genommen braucht die Erregermaschine, ganz links bei "stator budice" ein bißchen Strom eingespeist um ein bißchen Magnetfeld aufzubauen.
In den drei Spulen rechts davon entsteht mehr Strom. Natürlich nur wenn die Wicklungen noch heil sind.
Dann wird das bei "U" gleichgerichtet. Das müsste ein Rad sein auf dem eine Zahl von Dioden ist. Die kann man prüfen und gegebenenfalls ersetzen.
Die nächste Wicklung erzeugt dann das Magnetfeld für den Leistungsgenerator. Auch diese Wicklung, sowie die Wicklungen des Generators müssen natürlich noch gut sein.
Du siehst: es gibt eine Folge von Komponenten, die man einzeln anschauen bzw. prüfen kann. Aber bei diesen alten Geräten ist meist nicht wirklich was kaputt, nur halt oxidiert, verschmutzt oder was sonst so zu schlechtem Kontakt führt.

Man muss nun nicht an einem Tag das komplett neu erfinden. Für den Anfang reicht es doch einen unritischen Verbraucher wie Glühlampen alter Bauart anzuschließen, den Motor laufen zu lassen und die Erregerspule mit einem regelbaren Netzteil zu bespeisen.
$2B OR NOT $2B = $FF
BernhardS
64573
Moderator
 
Beiträge: 4707
Registriert: Donnerstag 17. Februar 2005, 17:50
Postleitzahl: 84028
Land: Germany / Deutschland

Re: Alter AvK Generator

Neuer Beitragvon winnman am Dienstag 26. März 2019, 17:04

Neue Regler gibts im Netz AVR ist dein Suchwort

https://www.rotek.at zum Beispiel
winnman
64574
Gold Mitglied
 
Beiträge: 329
Registriert: Montag 9. August 2010, 18:17
Postleitzahl: 5020
Land: Austria / Österreich

Re: Alter AvK Generator

Neuer Beitragvon maggei am Sonntag 31. März 2019, 19:06

Hab den Generator jetzt gestern mal durchgeprüft und alle Sicherungen scheinen noch in Ordnung zu sein (Multimeter Durchgangsgeprüft). Habe dann auch das mit der "kurz mal 'Spannung an die zwei Erregerkontakte legen" Methode probiert aber ohne Erfolg. Danach wollte ich wissen, ob die Spulen des Aggregats überhaupt noch OK sind und habe dann die zweit Erregerleitungen von der Steuerung abgeklemmt und dann mal ein Labornetzteil an die zwei Erregerkontakte gehängt und langsam die Spannung erhöht. Und siehe da, er hat auf einmal Strom Produzieren begonnen. Habe dann 4V beim Netzteil eingestellt und danach an den Kontakten am Aggregat gemessen und er hat im Leerlauf zwischen L1,L2,L3 und N ungefähr 200V und zwischen den 3 Leitern ungefähr 350V. Das Aggregat lief auf fast genau 1500 U/min (+-10) und da hatte er dann auch schön die 50Hz. So weit so gut aber wie bekomme ich denn nun die Reglerelektronik noch zum Laufen? Eine kleine Errungenschaft war das ja irgendwie schon, dass er schon mal Strom produziert hat :sm12:
Dateianhänge
IMG_20190330_163114.jpg
AVR Regelung
IMG_20190330_144149.jpg
Hauptschalter und andere Elek. Komponenten
IMG_20190330_144157.jpg
Rückseite der Anzeigen
IMG_20190330_163125.jpg
Bezeichnung der AVR Regelung
maggei
64585
 
Beiträge: 3
Registriert: Sonntag 24. März 2019, 21:18
Wohnort: Kitzbühel
Postleitzahl: 6370
Land: Austria / Österreich

Re: Alter AvK Generator

Neuer Beitragvon winnman am Montag 1. April 2019, 16:01

Hast du danach nochmal alles richtig angeschlossen und nochmal gestartet? Wenn das Feld noch abgeklemmt ist, dann Hänge mal eine unempfindliche Last dran (Heizkörper, Halogenleuchte, . . .) und mach das nochmal, gehe ruhig mit der Erregerspannung (interessanter ist eigenntlich der Strom) so weit rauf, dass du unter Last auch die Nennspannung (ruhig +15%) erreichst.

Hintergrund: Die Remanenz im Generator kann durch Transport, ... durchaus kleiner werden.

Erregst du nun den Generator, so werden die Teile im Magnetkreis des Läufers aufmagnetisiert.

Normalerweise sollte das bei funktionierendem Regler ausreichen, dass der sich selbst wieder erregt.

Sollte das nicht funktionieren, wäre wahrscheinlich am sinnvollsten einen neuen AVR einzubauen und div. alten Teile aus dem Teil auszubauen.

Wirklich benötigen tust du eigentlich nur den Leistungsschalter, die Anzeigeinstrumente (mit deren Stromwandlern). Ev. noch Vorschaltbaugruppen für die Leistungsmessung.
winnman
64591
Gold Mitglied
 
Beiträge: 329
Registriert: Montag 9. August 2010, 18:17
Postleitzahl: 5020
Land: Austria / Österreich

Vorherige

Zurück zu Datenblätter

Wer ist online?

Mitglieder in diesem Forum: 0 Mitglieder und 5 Gäste